26

Re: Pech

Hallo Alf,
bewegt sich das Amperemeter, wenn der Motor läuft (Charge) oder wenn Verbraucher angeschaltet werden (Decharge)?
Die Mittelstellung bei "Zündung aus" ist normal.
Eine Ferndiagnose ist natürlich sehr schwer und wahrscheinlich nicht mehr, als ein paar Schuss ins Blaue.
Ich würde als Erstes die Kabel zu Lampen an den vier- (vorn!) bzw. dreipoligen (hinten!) Klemmen abschrauben und jede einzelne Lampe nacheinander mit Betriebsspannung testen.
Ich hatte schonmal einen Kurzschluss in der hinteren Bremslichtfassung. War aber über eine Sicherung abgesichert und so  relativ schnell auffindbar.
Sollten alle Lampen funktionieren, würde ich alles wieder anklemmen und anschließend an der zehnpoligen Klemme den Anschluss (S) zum Lichtschalter (19) abklemmen und mal eine Runde (ohne Funktion des Fahrlichts und der Hupe) durch die Gegend fahren. Sollte der Hauptschalter "cool" bleiben, hätte ich ganz schwer den Lichtschalter in Verdacht, Quelle allen Übels zu sein. Dann hilft nur ausmessen, auseinanderbauen und versuchen zu reparieren oder neu kaufen.
Viel Glück!
MfG Roger H. aus S.

Post's Anhänge

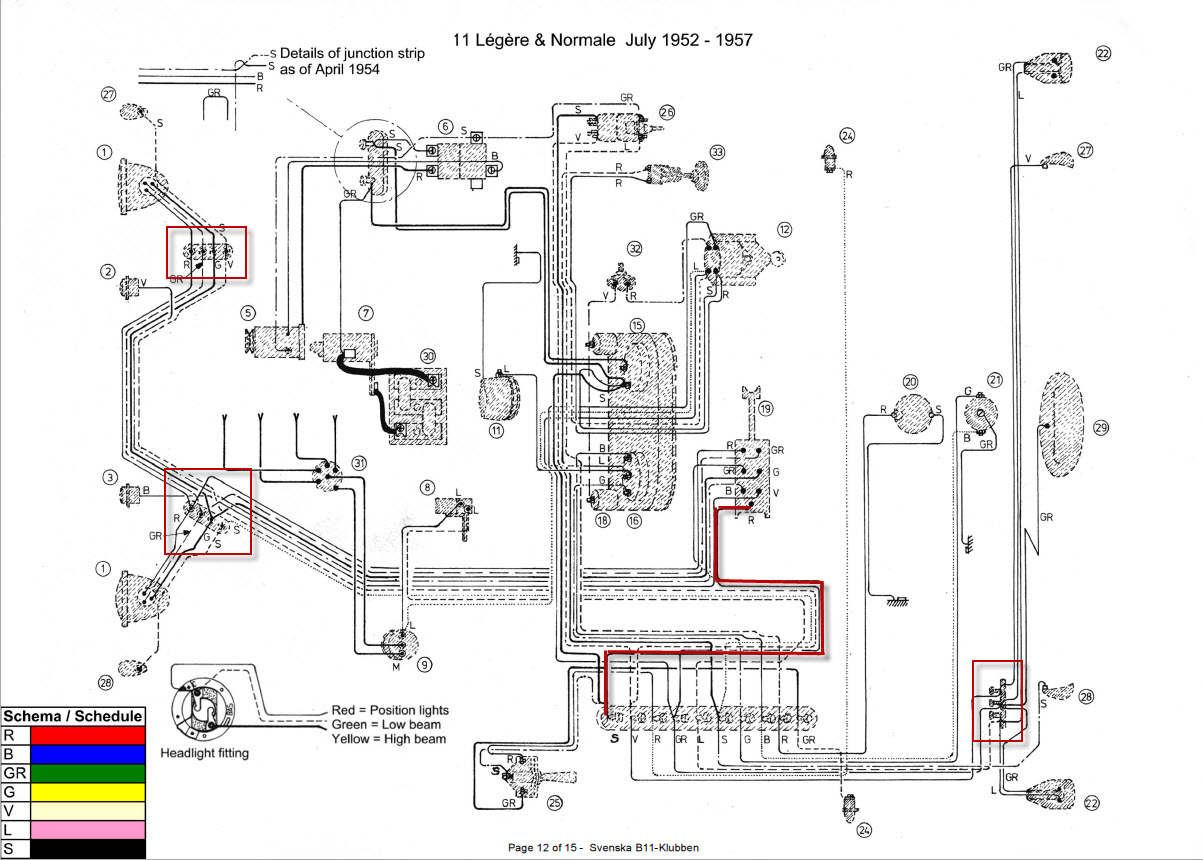
Anhang Symbol schema.jpg 197.28 kb, 207 Downloads seit 2013-06-18 

27

Re: Pech

Hallo Roger,
danke für die Tipps,
eine zusätzliche Masseleitung an Karosserie ist gelegt.
Nun kommt das fehlende Licht dran.
Mit Betriebsspannung ist was gemeint ?
Sorry, bin Elektrodoof
Gruß,
Alf

28

Re: Pech

Hallo Alf,

Betriebsspannung ist entweder +6V oder +12V, je nach dem was für eine Batterie verbaut ist.
Aber unter den Voraussetzungen würde ich dir lieber zu einem Helfer raten, der wenigstens Grundkenntnisse in der (Kfz-)Elektrik hat.
Selbst mit so einfachen Elektrik-Systemen, kann man eine Menge Schaden anrichten! Stichwort: Brandgefahr!

MfG Roger H. aus S.

29

Re: Pech

Hallo Roger,
die Leuchtmittel habe ich in Augenschein genommmen,
die sind zumindest o.k.
Für den Rest des Tests nehme ich einen Fachmann dazu.
Vorbereiten kann ich mit deinem Schema.
Gruß,
Alf

30

Re: Pech

Hallo zusammen,
die vier Kabel vorne gelöst, alles sauber gemacht.
Spannung war drauf, die linken Leuchtmittel waren aber defekt, ausgetauscht.
Und plötzlich war das Licht wieder da.
Jetzt kann die Tour de Düsseldorf kommem.
Gruß,
Alf

31

Re: Pech

Hallo Forum,
zum Thema Hauptschalter: Grundsätzlich sollte der Hauptschalter das Massekabel unterbrechen. Man sollte ja auch bei der Batterie den Minus zuerst lösen, wenn man den Strom unterbrechen will. Erst so ist garantiert, dass kein Kurzschluss entsteht, wenn man z.B. mit einem Werkzeug eine Verbindung zwischen Masse und Plus herstellt.
Grundsätzlich kann aber von jedem Grundsatz abgewichen werden, und dies gilt auch für die Traction. Hat man einen Hauptschalter, der vom Fahrzeuginnern bedient werden kann (und dies ist zu empfehlen!), so fällt es leichter, diesen auf der rechten Seite in die Plus-Leitung zwischen Batterie und Anlasser einzubauen. Wurde in der Regal auch früher so gemacht.
Daniel Eberli